AWZ512
Artikelnummer: 7500002
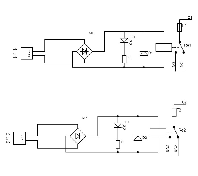
Relaismodul mit 2 Wechsler
- Steuerspannung: 10-16VDC / 10-16VAC
- Relais: 2x Wechslerrelais, 1A@30VDC/50VAC
- Sicherung: Schmelzsicherung 1.5A
Dateien
Das Relaismodul AWZ512 ist ein Zweikanal-Modul mit unabhängigen Relais für Steuerfunktionen in Alarmsystemen oder Zugangskontrollsystemen ausgelegt. Es dient zur Umsetzung von OpenCollector-Ausgängen auf lastgeführte 12V-Verbraucherkreise wie Sirenen, Lampen aber auch als potentialfreier Kontakt für Wählgeräte oder Auswerteeinheiten. Die galvanische Trennung des Steuerkreises zum Lastkreis gibt zusätzliche Sicherheit für Ihr System.
Brand
Spannungsversorgung
Betriebstemperatur
Abmessungen
Ausgangsspannung
Stromaufnahme
Schaltleistung
Garantie
Größe
0,05 × 0,04 × 0,02 cm
Kein passendes Zubehör gefunden.


